【导读】本文将回顾经典的超声信号链路,讨论不同的系统划分策略以及它们的优缺点,并且展示这些系统划分策略在便携式超声应用中的意义。
90年代初期,便携式电话风靡一时。随着膝上型计算机的体积缩小,它们也被称为“背包电话”。目前,电子行业已经取得长足的发展,现今的手机可以发送电子邮件和短信,可以拍照、查询股票价格、安排会议,当然,也可以同世界上任何地方的任何人通话。同样在医疗领域中,以前所谓的便携式超声系统装载在手推车上,并且可以拖拽,但是实际上它们是难于拖拽的。幸而超声系统也在持续改进,并且被医生们称为“新型听诊器”。
本文将回顾经典的超声信号链路,讨论不同的系统划分策略以及它们的优缺点,并且展示这些系统划分策略在便携式超声应用中的意义。
超声信号链路

图1. 典型的超声信号链路
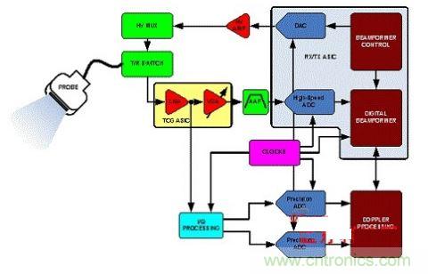
图1所示的是超声系统的简化原理图。系统的传感器均位于相对较长的电缆末端,这些电缆约两米长。这些电缆包含有至少8个至256个微型同轴电缆,是系统最昂贵的部件之一。几乎在每个系统中,电缆由传感器单元直接驱动。电缆的电容成为传感器元件的负载,引起了很大的信号损耗,这对接收端提出了灵敏度的要求,以便保持动态范围和实现最佳系统性能。
在发射端(Tx路径),波束成形器确定了延迟模式和脉冲序列,其是专为所需的焦点而设定的。然后,驱动传感器的高压发射放大器将波束成形器的输出放大。这些放大器可由数模转换器(DAC)或者高压FET开关阵列控制,将发射脉冲整形,以便较好的将能量传递到传感器单元。而在接收端,发射/接收(T/R)开关(通常是二极管电桥)阻挡Tx高压脉冲。在某些阵列中使用高压(HV)多路复用器/多路分离器减少发射和接收硬件的复杂度,但是这牺牲了灵活性。
时间增益控制(TGC)路径由一个低噪声放大器(LNA)、一个可变增益放大器(VGA)和一个模数转换器(ADC)构成。在操作人员的控制下,TGC路径用于在扫描过程中保持图像的均匀性。良好的噪声性能取决于LNA,它可以减少后面的VGA对噪声的贡献。对于受益于输入阻抗匹配的应用,有源阻抗控制可以优化噪声性能。
通过VGA将宽动态范围的输入信号压缩,以满足ADC的输入范围要求。LNA的折算至输入端的噪声限制了可分辨的最小输入信号,而折算至输出端的噪声主要取决于 VGA,它限制了特定增益控制电压下的最大瞬时动态范围。该限制是根据量化的本底噪声设定的,而量化本底噪声由ADC的分辨率决定。
抗混叠滤波器(AAF)限制了信号带宽,同时也限制了ADC之前的TGC路径中的其它噪声。
医用超声的波束成形被定义为信号的相位对准和求和,该信号由共同的源生成,但是由多元超声传感器在不同的时间点接收。在CWD路径中,对接收器通道进行移相和求和,以提取一致的信息。波束成形具有两个功能:一个是向传感器指明方向,即提高其增益,另一个是定义人体内的焦点,由该焦点得到回波的位置。
[page]
对于波束成形,可以采用两种截然不同的方法:模拟波束成形(ABF)和数字波束成形(DBF)。ABF和DBF系统之间的主要差别在于完成波束成形的方式;这两种方法都需要良好的通道间匹配。在ABF中,使用模拟延迟线和求和。其中仅需要一个(分辨率非常高的)高速ADC。而另一方面,在DBF系统中,需要多个高速高分辨率ADC。有时候在ABF系统的ADC之前使用对数放大器压缩动态范围。而在DBF系统中,应尽可能接近传感器单元来采集信号,然后将信号延迟并对其进行数字求和。在图2和3中示出了这两种类型的波束成形体系结构的简化的原理图。

图2. ABF系统的简化原理图

图3. DBF系统的简化原理图
由于DBF更加灵活,因此大部分现代图像采集超声系统常采用的这种方法,但是应当注意ABF和DBF之间优点和缺点是相对的。
DBF相对于ABF的优点:
模拟延迟线的通道之间的匹配性往往较差 模拟延迟线中的延迟抽头的数目受到限制,并且必须使用微调电路 在采集数据之后,数字存储和求和是“完美的”,因此通道间的匹配也是完美的通过对FIFO中不同位置的数据求和,可以容易地形成多个波束 由于存储器越来越便宜,因此可以使用容量更大的FIFO,以提供更加精细的延迟 仅通过软件即能够使系统具有不同的功能 数字IC的性能以非常高的速度持续提高
DBF相对于ABF的缺点:
需要多个高速高分辨率ADC(脉宽多普勒需要约60 dB的动态范围,而这至少需要10 bit的ADC) 由于使用多个ADC和数字波束成形ASIC,因此功耗较高 ADC的采样速率直接影响分辨率和通道间的相位延迟调节的准确度;采样速率越高,相位延迟就越精细。
[page]
系统划分策略
虽然现今系统已拥有大量的先进技术,但是超声系统设计仍然是复杂的。对于其它的复杂系统,已具有系统划分的多种方法。在本节中将讨论多种超声系统划分策略,所有这些划分策略均着眼于解决系统便携性的问题。
许多年来,制造商通过设计定制ASIC来实现复杂的系统。该解决方案通常包括两个ASIC,其涵盖了TGC路径和Rx/Tx路径的主要部分,如图4所示。在多通道VGA、ADC和DAC广泛使用之前,这一方法是常见的。该定制电路允许设计人员加入一些廉价的、灵活的功能。由于集成大部分的信号链路,减少了系统中使用外部元件的数目,因此该解决方案被认为是节约成本的。但是其缺点在于,随着时间的推移,光刻技术的发展使得这些ASIC显得落后,不能满足进一步减小体积和功耗的需求。ASIC具有大量的门电路,它们的数字技术不能针对集成模拟功能进行优化。而且仅有有限的供应商可以定制ASIC器件,这将导致设计者面临一个瓶颈。

图4. ASIC方法
在前面的示例中,超声系统的便携性是有局限性的,但的确是可行的。即便这样,这也是解决系统划分问题的重要的第一步。便携性不仅表现在体积方面,而且也表现在电池寿命方面,因为这些电路对功耗的要求非常高。随着四通道和八通道的TGC、ADC和DAC的出现,体积和功耗得到进一步减小,也随之产生了解决便携性问题的新型的系统方法。这些多通道器件允许设计人员在构造系统时,将敏感电路放置在两个或更多的电路板上。这可以减小系统体积,并且有利于在多个开发平台上重复利用该电路。但是这一方法也存在缺点,系统体积减小也依赖于系统划分,多通道器件可能使PCB的布线极为繁琐,迫使设计人员使用通道数目较少的器件,例如从八通道ADC变为四通道ADC,而且如果系统体积较小,还会带来散热的问题。
随着完整的 TGC路径的进一步集成,如图5中所示,多通道、多元件的集成使设计变得更加容易,这是因为它们对PCB尺寸和功耗的要求进一步降低。随着更高级的集成方案的广泛使用,可以进一步减少成本、供应商数量、系统体积和功耗,系统散热量降低,延长便携式单元中的电池寿命。ADI公司的AD9271超声子系统为满足紧凑性要求而设计,它采用微型的14 mm×14 mm×1.2 mm封装,每个完整的TGC通道在40 MSPS下功耗仅为150 mW。AD9271使用串行I/O接口以减少引脚数目,因此使每个通道的总面积至少减少1/3,功耗至少降低25%。

图5. TGC集成
[page]
但是AD9271不可能满足每个超声系统设计人员的要求。理想的解决方案是将更多的功能单元集成到探针中,或者使其尽可能接近探针元件。需要注意的是:连接探针单元的电缆会对动态范围有些不良影响,而且成本较高。如果前端电子元件比较接近探针,那么就可以减少影响信号灵敏度的探针损耗,允许设计人员降低系统对LNA的要求。图6中提出了一种方法,即将LNA集成到探针单元中。另一种方法是将VGA控制放在探针和电路板上的、元件之间。随着器件的尺寸不断缩小,系统也可以封装到超小型封装中。但是这种方法的缺点在于,设计人员需要对探针进行全定制设计。换言之,探针/电子器件的定制设计将使设计人员回到ASIC实例中存在的瓶颈,而且供应商是有限的。

图6. 探针集成
总而言之,应当称赞的是,现今大部分超声系统公司将其大部分知识产权(IP)应用于探针和波束成形技术。使用多通道集成的常用器件,包括四通道和八通道ADC来完成系统,消除了对高成本元器件的需要,而且简化了独立TGC路径的调整和优化。还应当注意,也可以考虑进一步集成超声系统的其它部分。在生产能力许可且市场导向目标适当的前提下,这些其它信号链路部分的集成将是有利的。
超声系统的便携性趋势
许多应用都意识到超声的优异之处,因此对超声系统的便携性有很高的要求。即使在无法提供可靠电源的远程应用中,由于增加的便携性,也可以使用这些设备。这些应用包括偏远乡村的临床医疗、紧急医疗服务、大型动物饲养、以及桥梁、大型机械和输油管线的检验。
超声系统可以分为三类:高端、中端和低端。高端超声系统采用最新的技术,满足市场最新的要求,并且提供最佳的图像质量。中端超声系统在不牺牲图像质量的前提下,通常具有高端超声系统的部分特性。而低端超声系统的体积一般较小,一般应用于临床医疗等特定应用。显然,高端超声系统是非常昂贵的,并且依赖于应用和市场需求进行不同的划分。然而,便携性的趋势使许多“高端”特征降级,通常为典型的低端或便携的特征。一般来说,这一趋势随着工业和电子行业的技术进步而发展。由于这些进步已将器件的体积、功耗和性能指标推到极限,因此日益增长的要求是将便携式设备从低端系统变为高端系统。尽管超声系统作为临床医疗和预防性维护工具,已逐渐为人们所了解,但是最初,使用率还是较低的,这是因为便携式超声系统的成本不仅包括用于采购成本,而且也包括对新用户进行培训的成本,但是随着远期效益完全超过成本代价时,便携式超声系统将日益普及。
结论
理解如超声系统这样的复杂系统的细微差别需要进行多年的研究和开发。我们应该感谢那些最初的开发人员,是他们开创了新的领域并且确定了研究方向,使得尖端的电子技术能够造福于人类。脉冲回波技术早期用于检测大型水下船体和潜艇,并且用于结构制造中的裂缝检验,超声技术的广泛应用这仅仅是一个时间问题。
医疗和工业应用对便携式超声系统的需求日益增长。所有这些系统对紧凑性和便携性都有着类似的要求。在不久的将来,您就可以利用手机发送胎儿的扫描图像了。





