【导读】本文介绍DIY的LED电子钟克服了在断电后都要重新设置时间等参数的弊端,而且采用了家电通用的红外遥控器进行控制,方便使用。有一路闹铃输出,可以通过??仄魃柚媚至迨奔浼霸市碛敕瘛4蠹依囱肮?!
自制LED电子钟在很多电子报刊杂志上都可以见到,但大多数在断电后都要重新设置时间等参数,给使用带来很多不便。也有用后备电池作为备用电源的,但往往体积较大。本文介绍的LED电子钟克服了以往的弊端,而且采用了家电通用的红外??仄鹘锌刂?,方便使用。有一路闹铃输出,可以通过??仄魃柚媚至迨奔浼霸市碛敕瘛?/div>
一.工作原理
DS1302为达拉斯公司的一种实时时钟芯片,主要特点是采用串行数据传输,可为掉电?;さ缭刺峁┛杀喑痰某涞绻δ?,并且可以关闭充电功能。采用普通32768Hz晶振。
AT89C2051作为主控芯片,一是对接收到的红外??乇嗦虢信卸鲜侗穑⒅葱邢嘤Φ拇?;第二就是定期的读取时钟芯片DS1302中的时间并把小时和肥以示在4位LED中;第三就是对设置的闹铃时间与实时时间进行比较,如果时间相同且闹铃允许,那么蜂鸣器就会以1秒的周期鸣响一分钟,提醒使用者。如果要停止鸣闹,只要按??仄飨嘤涂梢怨乇漳至?。
闹铃时间保存在DS1302自带的RAM中,不需要单独的EEPROM。
二.硬件电路
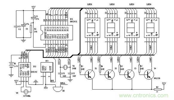
图一为电子钟的原理图,IC2为DS1302,电子爱好者可以向MAXIM公司索取免费样品。Y2为32768 Hz石英晶振,可以用普通电子表里的。IC3为三脚的塑封一体化红外接收头。LED1-4为高亮度共阳数码管。89C2051所用的晶振Y1如果没有10MHz也可以用其他12M以内的代替,只要修改程序中YS1和YS2的延时参数,让其保持延时长度不变就行。调整R2可以改变数码管亮度。P1口接数码管的八字段。数码管左两位显示小时,右两位显示分,当显示的是闹铃时间时闪动。第二位和第三位的小数点作为秒闪动,注意第三位数码管按图一布好印制版后安装时要旋转180°,以便让时和分之间出现“:”,最后一位小数点作为闹铃开关标志,亮表示闹铃开启。蜂鸣器B2采用小型自带音源的。

图1 电子钟原理图
要特别说明的是备用电源B1,可以用电池或者超级电容(10万uF以上)。虽然DS1302在主电源掉电后,耗电很小,但如果要长时间保证时钟正常,最好选用小型充电电池??梢杂美鲜降缒灾靼迳系哪侵?.6V充电电池。如果断电时间较短(几小时或几天)时,就可以用漏电较小的普通电解电容代替。100uF就可以保证1小时的正常走时。DS1302在第一次加电后,须进行初始化操作。初始化后就可以按正常方法调整时间及闹铃。
[page]
三.软件
软件部分的重点是对DS1302的操作以及红外遥控的解码。单片机解码可参看其他文章,这里主要对设置部分作一些说明:

??仄鞑捎贸ず绮实鏚11F型??仄?,??仄靼凑?6位地址码,8位数据码以及8位数据码的反码发送。表一列出了各按键的编码及本电子钟对应的动作。如果采用其他??仄?,需对程序相应部分的编码作修改。
操作方法中,任意是指该键第一次按后,进入该状态,再次按后退出该状态。
时间设置:按“菜单”键进入设置状态,LED只显示正常时间的小时,按“↑↓”键调整数值,按“←“、”→”键可在闹铃与正常时间之间移动。任意时刻再次按“菜单”键就退出设置。
闹铃设置:闹铃时间在时间设置中进行。闹铃允许和取消可在任意时刻按“静音”键。
显示开关:可在任意时刻按“显示”键开启和关闭显示器。
初始化:在按“菜单”键进入设置状态后任意时刻按“日历”键,初始化后的时间为2002/12/1/12:00:00; DS1302+AT89C2051的LED钟??仄鞲靼醇萋?,可根据不同的??仄餍薷亩杂Φ募?/div>
muteM EQU 10h ;静音键 闹铃开/关
timerT EQU 0Ch ;菜单键 进入/退出设置状态
leftL EQU 46h ;左移键
rightR EQU 47h ;右移键
upU EQU 19h ;增加键
downD EQU 1dh ;减少键
d_off EQU 16H ;显示键 LED数码管显示/关闭
recall EQU 44H ;日历键
DS1302初始化操作
K_on BIT P3.0 ;闹铃输出
LED1 BIT P3.3
LED2 BIT P3.4
LED3CLK BIT P3.5 ;DS1302
LED4IO BIT P3.7
RST BIT P3.1
SECOND EQU 60H;
60H 秒;
61h 分;
62h 时;
63h 日;
64h 月;
65h DAY;
66h 年;
6Ah 闹分 from 00(1302);
6BH 闹时 from 01(1302);
特别推荐
- ROHM新型接近传感器面世:VCSEL技术赋能工业自动化精准感知
- 为智能电动汽车赋能!纳芯微NSR2260x-Q1系列攻克复杂电源挑战
- 射频性能再升级,大联大品佳推出基于达发AB1585AM的头戴式蓝牙耳机方案
- 从零售到医疗:安勤四尺寸触控电脑满足多元自助服务场景
- 覆盖全球导航系统:Abracon新品天线兼容GPS/北斗/Galileo/GLONASS四大星座
技术文章更多>>
- 意法半导体CEO将重磅亮相摩根士丹利TMT大会,释放战略信号
- 采购无忧:贸泽电子备货瑞萨新品,覆盖全系列嵌入式应用
- 创新强基,智造赋能:超600家企业齐聚!第106届中国电子展打造行业盛宴
- 安森美获Aura半导体授权,强化AI数据中心电源生态
- 东芝携150年创新积淀八赴进博,以科技赋能可持续未来
技术白皮书下载更多>>
- 车规与基于V2X的车辆协同主动避撞技术展望
- 数字隔离助力新能源汽车安全隔离的新挑战
- 车用连接器的安全创新应用
- Melexis Actuators Business Unit
- Position / Current Sensors - Triaxis Hall
热门搜索




