【导读】从台达电子的上述专利来看,其采用的专利布局策略是基于一个大的电路结构框架,在各个具体的扩展电路上去改进,以专利族1为代表,这种方式可以使得这些专利作为同族专利共同享有同一个最早优先权,另外也能弥补单个专利说明书内容不够丰富的缺陷,便于专利在审查中的修改。这种专利布局方式在很多公司研发出了核心产品技术时通常会采用到的,比如之前所介绍的纳微半导体的专利布局策略也是如此。
专利族1
首先介绍的是台达电子以2016年7月6日为优先权日的一个专利族,其中共计包括14件INPADOC同族专利,分别布局在中国、中国台湾以及美国。目前已授权的专利共计9件,分别是CN111211691B、TWI633754B、TWI686040B、TWI702798B、US10348286B2、US10498324B2、US10924105B2、US10826484B2、US10826479B2;处于审查中的有2件,分别是CN111969989A、CN114785094A;被驳回的有3件,分别是CN110011522A、CN107592015A、EP3742613A1。在已授权和审查中的11件专利中,目前已有9件专利被台达电子转移给了其子公司碇基半导体股份有限公司。
技术背景及问题:
根据该专利族技术说明书的记载,其所要解决的第一个问题是,现有技术需要采用单独的负电源来关断常闭型氮化镓场效应晶体管;第二个问题是,现有的适用于硅金氧半场效应晶体管的栅极驱动电压无法直接用于常闭型氮化镓场效应晶体管,高电压会损坏常闭型氮化镓场效应晶体管。但实际上,上述专利有各自重点解决的更具体的技术问题。以下通过各专利的改进点来进一步介绍。
解决技术手段:
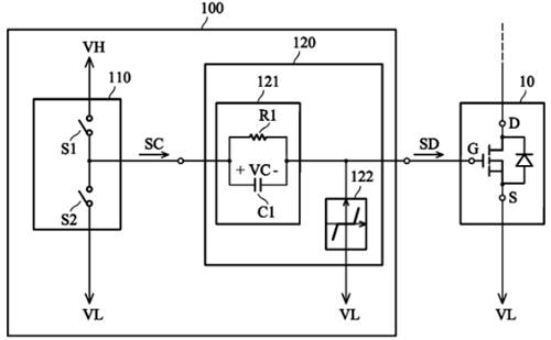
如图中所示,该专利族解决上述问题的基础方案包括:(1)采用了RC电路121与高压VH、低压VL电源配合产生正负驱动电压,(2)在栅极端加入了电压钳位电路122。

图1
然而,根据我们上一期关于松下专利的介绍可知,台达电子在2016年所提出的这两个技术方案也并非是其首创的,因此,其专利中必然还有更多技术细节。
技术点1——电压钳位电路
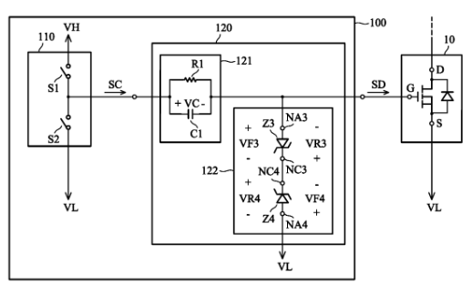
关于电压钳位电路122,专利族中展示了多种不同的实现方式,包括二极管和/或齐纳二极管,下图中给出了采用两个反向齐纳二极管串联构成的电压钳位电路,该方案也正是中国同族专利CN111211691B独权1所授权的技术方案。

图2
技术点2——RRC电路
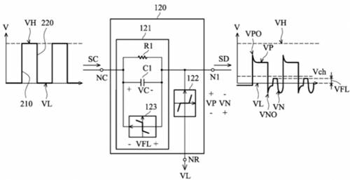
专利族中还展示了RC电路的多种变形实施例,通过在不同位置加入第二电阻构成RRC电路,可以实现对过冲电压以及下冲电压的改善,如下图所示,这些方案则是同族专利US10498324B2独权所保护的主要点。

图3
技术点3——单向导通元件
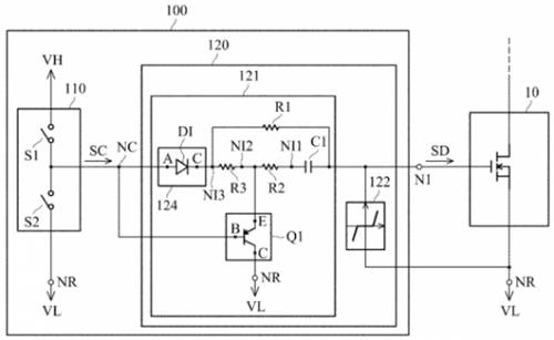
在基础方案的基础上,专利族中的部分专利进一步在RC电路上并联连接了诸如二极管的单向导通元件,有助于有效抑制栅极驱动信号的震荡现象,进而避免开关元件的误导通。代表授权专利包括US10826479B2,TWI686040B,TWI702798B。

图4
技术点4——电容放电电路
该技术点是美国专利US10826484B2所?;さ闹氐?,其主要采用了如下图中所示的波形转换电路120,其中加入了隔离单向导电器件124以及一个PNP晶体管Q1。隔离单向导电装置 124 单向提供高电平VH,而 PNP晶体管Q1则是在控制器提供低电平VH时被导通,使得电容C1能够通过电阻R放电至低电平VL2。

图5
以上就是台达电子在该INPADOC同族专利中所涉及的一些技术改进点的介绍??梢钥吹?,台达电子所采用的策略是基于一个大的基本技术方案,在其基础上再进一步加入不同的变形示例,并解决更具体的技术问题。这种专利布局策略一方面可以使得专利族内的各个专利的方案都很丰富,另一方面也能让后续专利享有在先更早的优先权,都是能够更有利于专利授权的。
专利族2
该专利族的最早优先权日为2020年01月22日,包括两件已授权专利US11463082B2
和TWI754522B,一件审查中的专利CN113162591A,三件专利目前同样已被台达电子转移给了其子公司碇基半导体股份有限公司。
技术背景及问题:
该技术应用于采用负电压进行关断的常闭型氮化镓场效应晶体管栅极驱动电路中,主要解决的问题在于如何防止栅极驱动电路在启动过程中耦合来自其周围电路的噪声干扰,使得开关元件得以正确的被驱动。
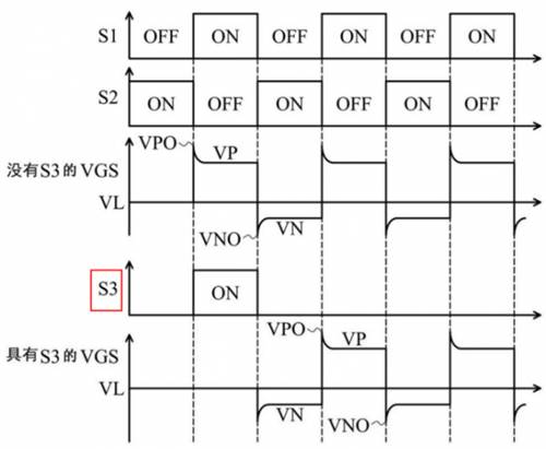
解决技术手段:
如下图所示,该专利在台达电子原有的基础电路架构上增加了一个连接到晶体管栅极端的开关S3。在其给出的第一个方案中,开关S3仅于电路启动时导通一次,随后第三开关S3维持关断状态,工作过程如图6所示

图6
由于常闭型氮化镓场效应晶体管阈值较低的缘故,在图7中没有开关S3时,在栅极驱动电路启动时,晶体管的栅源极电压VGS直接变为正电压,更容易导致噪声耦合至栅极驱动电路,造成晶体管误导通。而具有开关S3时,其在第一个周期内导通,将栅极接地,此后使得用于导通晶体管的驱动信号直接从负电压VGS开始启动,避免了噪声耦合带来的误导通问题。

图7
另外,专利中还给出如下图所示的另一种控制开关S3的方案,除了在驱动电路启动的时间之外,开关S3在每次S2导通之后且S1导通之前的阶段会被导通,使得晶体管的VGS电压从负电压恢复到低电平VL的状态,且S3的导通时长可以被设计得比下图中的更长(专利说明书中附图5的补充方案)。虽然专利中未明确该方案的作用,但从其波形图中可知,这样控制一方面能降低晶体管导通瞬间的电压变化率dv/dt,另一方面如果开关S3每次导通周期更长,则能降低驱动电路的功率损耗。

图8
看到这,一些读者可能就会发现这种构思与英飞凌在GaN EiceDRIVER? IC中所采用的方法是相似的(关于英飞凌相关专利的介绍可参考文章末尾处的前期公众号文章链接)。当然,台达电子的专利中电路实现方式不同,且主要功能仍然在于避免驱动电路启动时的噪声干扰。另外,该专利中还有更多的变形实例,考虑篇幅原因,在此就不再一一列举了。
总结
从台达电子的上述专利来看,其采用的专利布局策略是基于一个大的电路结构框架,在各个具体的扩展电路上去改进,以专利族1为代表,这种方式可以使得这些专利作为同族专利共同享有同一个最早优先权,另外也能弥补单个专利说明书内容不够丰富的缺陷,便于专利在审查中的修改。这种专利布局方式在很多公司研发出了核心产品技术时通常会采用到的,比如之前所介绍的纳微半导体的专利布局策略也是如此。
另外,台达电子在这种电路专利改进上还给出了一个很好示例,尤其以专利族2为代表。从专利族2的电路结构上来看,其改进点仅仅是在原有方案上加入了一个开关S3,看似十分简单,但专利重点在于开关S3的具体控制策略,在实施例中给出了多种控制策略,最后还展示了开关S3与RC电路位置的不同配合从而带来不同的技术效果。由此可见,在电路相关的专利创新中,电路本身的改进并非一定相对于现有技术有多复杂,通过结合控制策略能够使得方案更加完善,技术效果也更加明确。
作者简介:
庞滨洋,超凡知识产权检索分析师,具有7年知识产权从业经验,擅长集成电路领域的专利检索与分析。
免责声明:本文为转载文章,转载此文目的在于传递更多信息,版权归原作者所有。本文所用视频、图片、文字如涉及作品版权问题,请联系小编进行处理。
推荐阅读:




